Chociaż Unia Europejska zmniejsza zużycie gazu, jeśli nie wymusi standardów środowiskowych na dostawcach spoza wspólnoty, nadal będzie odpowiadać za ogromne emisje metanu. Nowy raport Global Energy Monitor wskazuje konsekwencje bezczynności

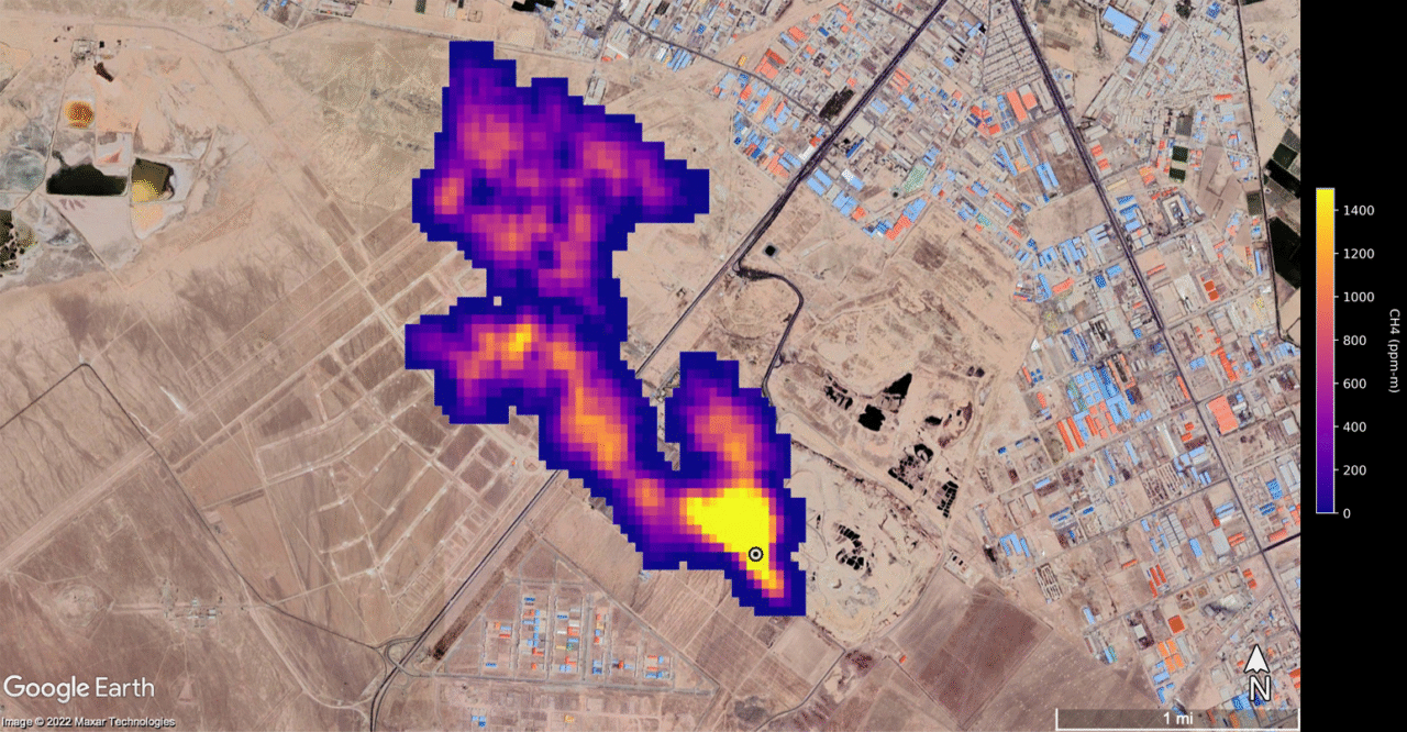
W czerwcu 2025 r. Global Energy Monitor opublikował raport analizujący skalę wycieków metanu w światowym łańcuchu dostaw gazu. Choć w krajach UE emisje w sektorze energetycznym systematycznie spadają, nie oznacza to, że Europa realnie ogranicza swój wpływ na atmosferyczne stężenie tego gazu cieplarnianego. W rzeczywistości znaczna część metanu „eksportowanego” przez unijną politykę klimatyczną pozostaje w krajach wydobycia, takich jak USA, Algieria czy Rosja.

Z raportów GEM wynika, że importowany do Europy skroplony gaz ziemny (LNG) wiąże się z nawet czterokrotnie większym śladem metanowym niż gaz dostarczany rurociągami z sąsiednich państw. Dzieje się tak głównie za sprawą emisji podczas procesów wydobycia, skraplania i transportu. Największe ryzyko wiąże się z dostawami LNG z USA, gdzie infrastruktura i standardy kontroli wycieków są dalece niewystarczające.

Lobbyści testują rozporządzenie 

Unia Europejska w 2024 r. przyjęła rozporządzenie metanowe, które zobowiązuje producentów gazu – w tym tych spoza UE – do ograniczania wycieków w całym łańcuchu wartości. Przepisy przewidują, że do 2027 roku importerzy będą musieli monitorować i raportować emisje, a od 2030 r. spełniać określone normy środowiskowe. Choć rozporządzenie daje przemysłowi czas na dostosowanie, już dziś napotyka opór ze strony Stanów Zjednoczonych i części branży energetycznej.

„Unia Europejska ma wyjątkową możliwość ograniczenia emisji metanu przy utrzymaniu bezpiecznego systemu energetycznego. (…) Europa ma siłę nabywczą, by narzucić producentom standardy ochrony środowiska i nie powinna się wycofywać z tych zapisów pod presją przemysłu czy administracji USA” – komentuje Katarzyna Wiekiera z Pracowni na rzecz Wszystkich Istot.

Podkreśla, że okres przejściowy nie jest nadmiernym obciążeniem: do 2027 r. firmy muszą jedynie raportować i monitorować wycieki, bez obowiązku ich eliminowania. A to inwestycja, która długofalowo się opłaca.

Bilans emisji i bilans wizerunkowy

Według analiz GEM, Europa w ostatnich latach ograniczyła zużycie gazu o około 20 proc., ale nadal odgrywa kluczową rolę w kształtowaniu globalnych praktyk środowiskowych. Unijny import LNG z USA wzrósł z 22 mld m³ w 2021 r. do ponad 60 mld m³ w 2023. To oznacza, że realne emisje metanu związane z konsumpcją europejską są znacznie wyższe, niż sugerują dane krajowe.

Co więcej, USA, jeden z głównych eksporterów LNG do Europy, pozostają w tyle w kwestii obowiązkowego monitoringu i naprawy wycieków. W 2023 r. tylko 28 proc. zakładów LNG w USA posiadało systemy wykrywania wycieków zgodne z najlepszymi dostępnymi praktykami. Tymczasem metan ma potencjał cieplarniany aż 84 razy większy niż CO₂ w horyzoncie 20-letnim.

Autorzy raportów wskazują także na istotną lukę prawną: choć europejskie firmy zobowiązane są do raportowania emisji w krajach unijnych, nie mają obecnie obowiązku uwzględniania emisji związanych z gazem importowanym. W praktyce oznacza to eksport emisji poza UE i „zielone pranie” rzeczywistych kosztów środowiskowych.

Polityka klimatyczna do poprawki?

Eksperci Global Energy Monitor wzywają UE do konsekwentnego wdrażania rozporządzenia metanowego i poszerzenia jego zakresu. Sugerują też opracowanie mechanizmów certyfikacji LNG pod kątem emisji metanu, podobnie jak dzieje się to w przypadku certyfikatów pochodzenia energii odnawialnej. Tylko w ten sposób możliwe będzie zmniejszenie tzw. emisji zakresu 3, które obecnie stanowią nawet 90 proc. śladu węglowego firm energetycznych.

„Ograniczenie wycieków metanu oczywiście jest inwestycją, przy której długoterminowe korzyści środowiskowe, społeczne i ekonomiczne przewyższają koszty” – przypomina Katarzyna Wiekiera.

Unijna polityka energetyczna stoi dziś przed strategicznym wyborem: albo potraktuje ograniczenie emisji metanu jako integralny element Zielonego Ładu, albo pogodzi się z rolą „importera emisji”, przenosząc problemy środowiskowe poza swoje granice.

Źródło:

Global Energy Monitor (2025), Methane Emissions from Global Gas Trade 

Przejdź do treści